Схема обвязки: Электокотел с водонагревателем накопительного типа с внутренним трубчатым теплообменником
Водонагреватель косвенного нагрева – незаменимое устройство в домах, где происходят частые перебои с горячей водой. Это приспособление состоит из бойлера и одноконтурного котла. Внешний вид бойлера напоминает металлическую бочку цилиндрической формы. Бойлер имеет вместимость от 10 до 10 000 литров воды. По способу расположения водонагреватель бывает горизонтальный и вертикальный.
Общая информация
Характеристики
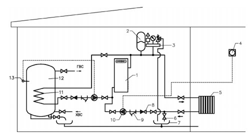
Схема подключения электрокотла в отопительную систему с водонагревателем накопительного типа с внутренним трубчатым теплообменником.
При использовании схемы обвязки со встроенным трубчатым теплообменником, во встроенный теплообменник – змеевик подается вода из системы отопления. Регулирование температуры воды в водонагревателе осуществляется циркуляционным насосом по сигналу от терморегулятора. Данная схема применяется на объектах, имеющих стабильный источник теплоснабжения в течение всего года.
- Электрический котел
- Расширительный мембранный бак
- Группа безопасности
- Комнатный термостат
- Система отопления
- Вентиль для слива теплоносителя
- Слив
- Обратный клапан
- Косой фильтр (грязевик)
- Циркуляционный насос
- Внутренний трубчатый теплообменник
- Водонагреватель накопительного типа АВП
- Терморегулятор водонагревателя

