Схема обвязки: Электрокотел с аккумуляционной накопительной ёмкостью
При работе электрокотла Невский с теплоаккумулятором основное время работы электрокотла – ночное. При этом электроэнергия расходуется по льготному ночному тарифу (должен быть установлен двухтарифный электросчетчик), что значительно снижает затраты.
Общая информация
Характеристики
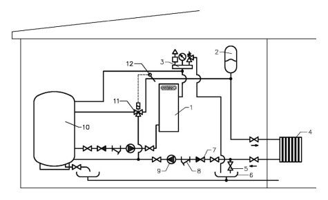
Схема подключения электрокотла в отопительную систему с теплоаккумулятором
Электрокотел работает по замкнутому контуру котел - теплоаккмулятор и нагревает за ночь воду в теплоаккумуляторе до 90 °C. В дневное время электрокотел полностью или частично отключается. Требуемая температура в системе отопления поддерживается при помощи трехходового термосмесительного клапана с сервоприводом, который управляется датчиком температуры теплоносителя.
- Электрический котел
- Расширительный мембранный бак
- Группа безопасности
- Система отопления
- Вентиль для слива теплоносителя
- Слив 7. Обратный клапан
- Косой фильтр (грязевик)
- Циркуляционный насос
- Аккумуляционная емкость АВП
- Термосмесительный клапан
- Датчик температуры теплоносителя


