Схема обвязки: Электрокотел с централизованной системой теплоснабжения с закрытым контуром
В зданиях, где требуется гарантированное поддержание климатических условий в помещениях (детские сады, больницы, интернаты, родильные дома) часто применяют схему с параллельным подключением к централизованной системе теплоснабжения электрических котлов «Невский». Электрокотлы используются, как резервный источник теплоснабжения в межсезонный период, когда котельные еще не работают (осенью) или уже не работают (поздней весной) или в период аварийной остановки централизованной котельной.
Общая информация
Характеристики
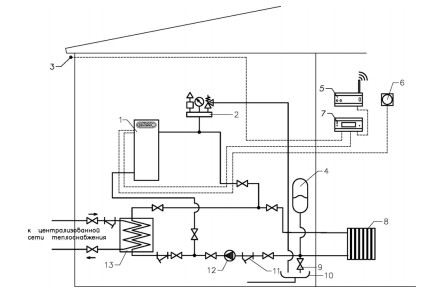
Схема подключения электрокотла в отопительную систему с централизованной системой теплоснабжения с закрытым контуром
При переходе на автономную систему отопления с электрическим котлом, запорная арматура централизованной сети теплоснабжения перекрывает теплообменник и открывается запорная арматура на входе и выходе контура электрокотла, после чего система отопления работает по замкнутому контуру. В схеме можно дополнительно применить погодозависимый контроллер «Невский» и GSM модуль дистанционного управления.
- Электрический котел
- Группа безопасности
- Датчик уличной температуры
- Расширительный мембранный бак
- GSM-модуль дистанционного управления
- Термостат комнатный
- Погодозависимый контроллер
- Система отопления
- Вентиль для слива теплоносителя
- Слив
- Косой фильтр (грязевик)
- Циркуляционный насос
- Пластинчатый теплообменник


