Схема обвязки: Электрокотел с газовым или дизельным котлом
Лучшим решением для системы отопления является использование двух котлов. Это так называемое дежурное отопление: в доме работает электрокотел в дежурном режиме, поддерживая в ваше отсутствие температуру в помещении около плюс + 5 оC. Для этого обычно достаточно электрокотла, мощность которого равна трети максимальной мощности, требуемой для отопления здания. Прогрев помещений до комфортной температуры основным котлом, при приезде хозяев происходит очень быстро.
Общая информация
Характеристики
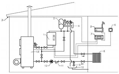
Схема подключения электрокотла в отопительную систему с газовым или жидкотопливным котлом
Электрокотел можно использовать в качестве резервного при последовательном подключении с газовым или жидкотопливным котлом. При этом на терморегуляторе электрокотла выставляется температура теплоносителя на 8-10° C ниже установленного на основном котле, а температура воздуха на компактном термостате электрокотла в помещении на 5° C ниже, чем установленная на комнатном термостате основного котла. Если по какой-либо причине основной котел (газовый или дизельный) остановится, и температура в помещении понизится – электрический котел автоматически включится, и будет поддерживать установленную на его терморегуляторе температуру помещения.
- Электрический котел
- Расширительный мембранный бак
- Датчик уличной температуры
- Группа безопасности
- GSM-модуль дистанционного управления
- Термостат комнатный
- Погодозависимый контроллер
- Система отопления
- Вентиль для слива теплоносителя
- Слив
- Косой фильтр (грязевик)
- Циркуляционный насос
- Газовый или жидкотопливный котел


